亚洲精品岛国片在线观看-国产99视频精品免费视频6-欧美又粗又大又硬又长又爽视频-国产永久免费高清在线观看

歡迎來到鄭州豫一閥門有限公司官網!

推薦產品

PRODUCTS

聯系我們

Contact us

  • 單位名稱: 鄭州豫一閥門有限公司
  • 移動電話: 13949011103
  • 聯 系 人: 周經理
  • 公司地址: 河南省鄭州市龍湖鎮六盛鋼材市場A區32號
新聞資訊

豫一轉接解讀:大口徑通風套管

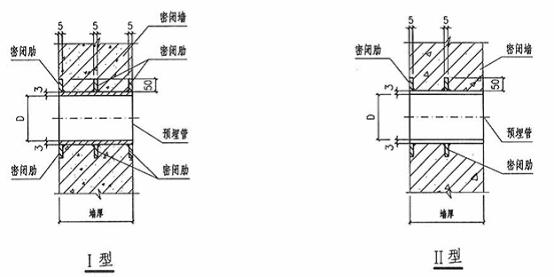
人防通風密閉套管
公稱通徑 套管內徑 套管壁厚 翼環厚度 翼環寬度
DN D      
150 166 3mm 5mm 50mm
200 215 3mm 5mm 50mm
300 315 3mm 5mm 50mm
400 441 3mm 5mm 50mm
500 560 3mm 5mm 50mm
600 666 3mm 5mm 50mm
800 870 3mm 5mm 50mm
1000 1090 3mm 5mm 50mm

說明:
1、預埋管件應除銹,并在內刷紅丹防銹漆兩道,應隨土建施工時一起澆注在墻內。
2、預埋管直徑應與所連接的管道或密閉閥門,超壓自動排氣活門的接管直徑一致。
3、短管預埋時應先焊好密閉肋,管道與管道、管道與法蘭、管道與密閉肋的連接均應采用滿焊,保證密封。
4、Ⅰ型用于兩端接管;Ⅱ型用于一端接管。
m.hkjz168.cn

企業名稱:鄭州豫一閥門有限公司  地 址:河南省鄭州市龍湖鎮六盛鋼材市場A區32號  聯系人:周經理
 手機:13949011103  豫ICP備16030443號
版權所有 :鄭州豫一閥門有限公司